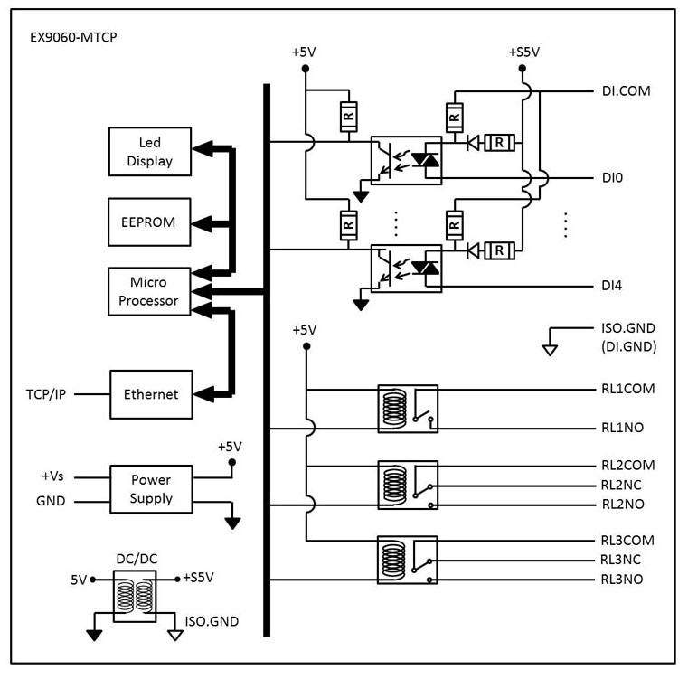
5DI(隔離)和3DO(繼電器),帶有ModbusTCP模塊
|
特殊功能: 支持Modbus / TCP,TCP / IP,UDP,ICMP,ARP 乙太網10/100 Based-T通信 支援3個繼電器。(RL 1 / A型,RL2 / 3 C型) 提供脈衝/延遲輸出模式 支援5路隔離數字輸入通道 提供計數器/頻率輸入模式 支援幹/濕接點輸入 完全光電隔離3750Vrms 狀態LED指示燈 EX9000-MTCP系列實用程序/軟件/命令/ Web服務器支持: EX9000-MTCP實用程序 TCPDAQ(以太網I / O)ActiveX控件 TCPDAQ(以太網I / O)DLL API ASCII命令 MODBUS命令 Web服務器 產品規格: |
|
接口: |
|
|
通訊 |
10/100 Based-Tc乙太網 |
|
協議 |
Modbus / TCP,TCP / IP,UDP,ICMP和ARP |
|
LED指示 |
引導電源和乙太網鏈接狀態 |
|
隔離電壓 |
3750Vrms |
|
數字輸入: |
|
|
輸入通道 |
五 |
|
輸入類型 |
單與共用源極/地面結束 |
|
計數器輸入 |
500Hz計數器輸入(32位+ 1位溢出) |
|
數字輸出: |
|
|
輸出通道 |
3繼電器輸出 |
|
繼電器類型 |
RL1 / Form A,RL2 / 3 Form C |
|
繼電器觸點容量 |
0.6A / 125Vac,2A / 30Vdc |
|
浪湧強度 |
500V |
|
操作時間 |
最大3mS |
|
推出日期 |
最大2mS |
|
閔生活 |
5 * 10 ops |
|
脈衝輸出 |
每個通道支持500Hz脈衝輸出 |
|
電力需求: |
|
|
消費 |
1.8W |
|
電源輸入 |
10〜30VDC(未調節) |
|
濕度 |
5〜95%RH,不結露 |

